![]() |
Amicale Spitfire Bienvenue sur Cyberspit ! Ce forum est réservé aux discussions autour des Triumphs. Lisez-moi |
|
| Retour à la liste des messages | Dernier message | |
| Anne 18/01/2024 19:04 |
Electricité-Tableau de bord- AU secours! |
|---|---|
| Bonjour, J'ai eu la mauvaise idée de penser que je pouvais faire moi-même le nettoyage du tableau de bord en retirant tout, en faisant vernir... Mais il faut maintennat remonter et j'ai mal fait mes photos ...et j'ai sans doute merdé! J'ai plusieurs questions! 1/ Est-ce grave si j'ai eu un peu d'étincelle (j'ai aussitôt arrêté le massacre) quand j'ai tenté l'essai de mettre le moteur? 2/ quelqu'un a t'il les photos simples à comprendre des fils reliés à chaque compteur?.... 3/ quelqu'un peut-il me recommander un électricien (Je suis à Paris)...je crains de devoir faire appel à de l'aide extérieure même si j'espère y arriver toute seule... Merci d'avance pour votre aide..à chaque fois je trouve des gens adorables pour m'aider. Bonne soirée |
|
| Anne 18/01/2024 19:06 |
re : Electricité-Tableau de bord- AU secours! |
| (Le fichier "IMG_Elec Tdb.pdf" est trop volumineux ou le nombre d'élement maximum est dépassé et n'a pas été enregistré) avec une photo lisible j'espère |
|
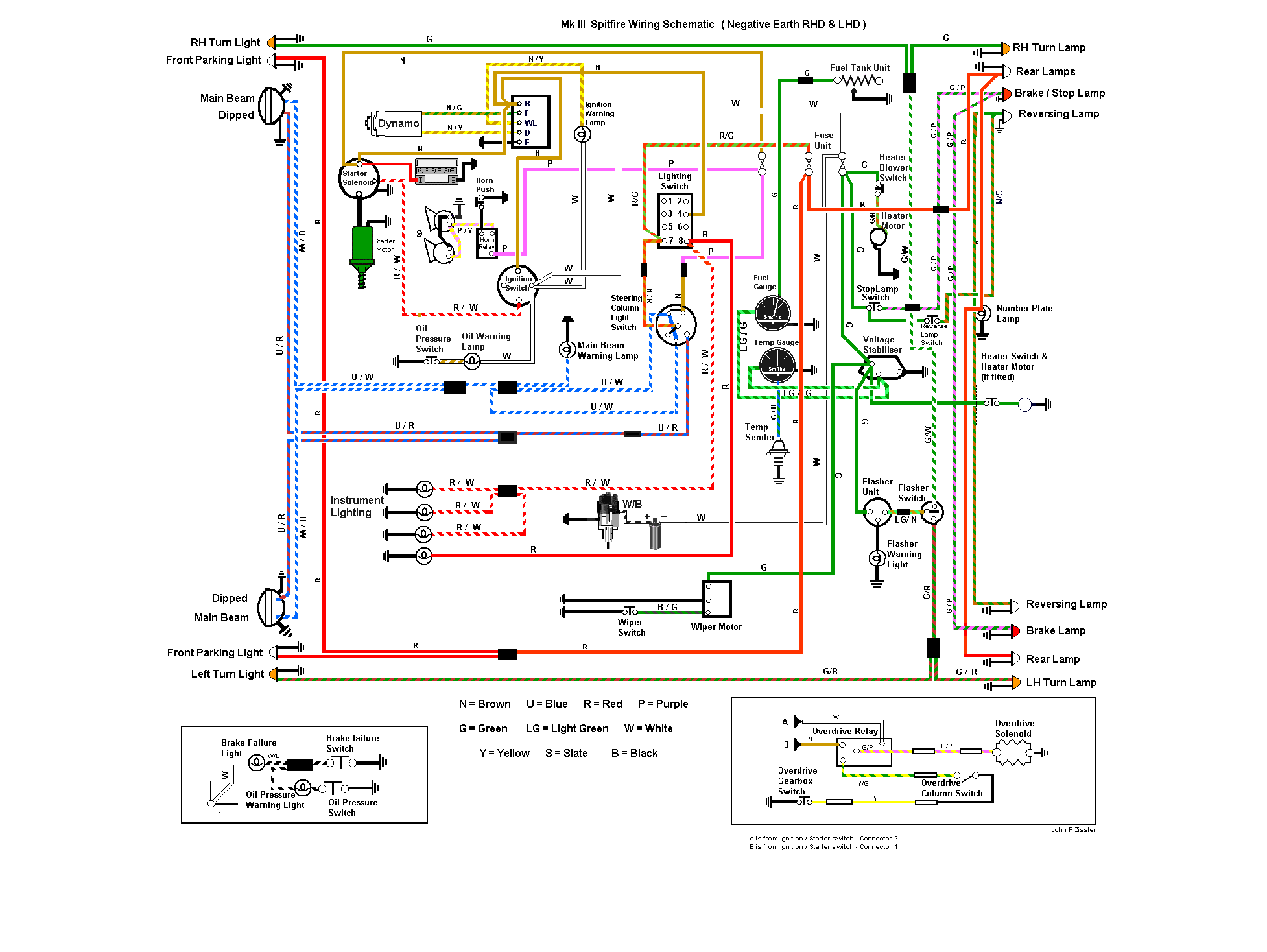
| jpc 8430 18/01/2024 20:22 |
re : Electricité-Tableau de bord- AU secours! |
![]() Quelle type ton auto ? MK3 ou MK4 / voir 1500 . Je te joint une copie du branchement du TdB pour une MK3 !! et ensuite le schéma pour MK3 , et un autre pour 1500 . Pour les etincelles , c est assez normal : ça ce produit des qu on ferme le circuit ! Faut pas non plus que ce soit un feu d artifice ;) ;) ;) Cdlt j p c |
|
| jpc 8430 18/01/2024 20:23 |
re : Electricité-Tableau de bord- AU secours! |
![]() Schema pour MK3 |
|
| jpc 8430 18/01/2024 20:25 |
re : Electricité-Tableau de bord- AU secours! |
| (Le fichier "Cablage 1500 2.jpeg" est trop volumineux ou le nombre d'élement maximum est dépassé et n'a pas été enregistré) @ Anne Schéma pour 1500 Pour ce qui est de chercher un électricien , ça risque de te couter cher ! Fait appel a un spoutiste sur Paris , qui pourrait te venir en aide . Cdlt |
|
| jpc 8430 18/01/2024 20:31 |
re : Electricité-Tableau de bord- AU secours! |
![]() Schéma 1500 Courage ;) Suivre la couleur des fils , et surtout le début , et la fin , car il arrive que les couleurs soient changées !! Cdlt j p c |
|
| eric17 * 18/01/2024 21:19 |
re : Electricité-Tableau de bord- AU secours! |
| Bonjour Anne, L'électricité dans nos Spit, ce n'est pas très compliqué mais il faut procéder avec minutie et patience. A partir des informations ci dessus tu devrais pouvoir t'en sortir. Avant de rebrancher la batterie, je te conseille vivement d'ajouter un coupe circuit pour déconnecter rapidement la batterie : cela permet d'intervenir rapidement en cas de problème. Bon courage Eric |
|
| Shodan47700 * 19/01/2024 10:25 |
re : Electricité-Tableau de bord- AU secours! |
| oui je corrobore ce que dis @Eric17 l'électricité est assez simple sur les spits, je viens de remonter les faisceaux et tableaux de A a Z je n'ai pas eu de soucis particulier | |
| fafa 19/01/2024 10:38 |
re : Electricité-Tableau de bord- AU secours! |
| Hello Pas compliqué....sauf si des fils ont été remplacés ( comme souvent ) par des couleurs différentes au schéma d'origine..... et là, il y a un tout petit peu plus de "recherche"... ( expérience vécue...) ;-) |
|
| Anne 22/01/2024 11:58 |
re : Electricité-Tableau de bord- AU secours! |
| Merci Je m'y mets mercredi...je vous raconterai! Bon début de semaine à tous |
|
| jpc 8430 18/03/2024 19:54 |
re : Electricité-Tableau de bord- AU secours! |
| @ Anne Alors t en est ou de ce probleme electrique ???? Donne nous S T P des nouvelles cdlt j p c |
|
| eric 19/03/2024 19:18 |
re : Electricité-Tableau de bord- AU secours! |
| bonjour électricité des spit est très simple et on peut sécurise a tres peu de frais mais il faut être méthodique: 30 % du faisceau n'est pas protégé (rajout fusible sur borne de renault environ 20 euros ( 2x30 A + 1x400 A )) il faut sortir les 3 fusibles et nettoyer toutes les cosses. refaire les fils de masses ( avec des grosses section et conserver les cosses d'origine ) il faut revisiter tout le faisceau fil par fil et remplacer toutes les cosses et les dessertir avec une pince adapté et des cosses neuves. mettre de la gaine thermoretractable sur toutes les cosses + et apres c'est presque parfait |
|
| Retour à la liste des messages | |
* : indique un auteur identifié comme membre de l'Amicale Spitfire
(c) 2025 Amicale Spitfire



