![]() |
Amicale Spitfire Bienvenue sur Cyberspit ! Ce forum est réservé aux discussions autour des Triumphs. Lisez-moi |
|
| Retour à la liste des messages | Dernier message | |
| Serrano 23/11/2023 12:02 |
Recontacteur tableau de bord |
|---|---|
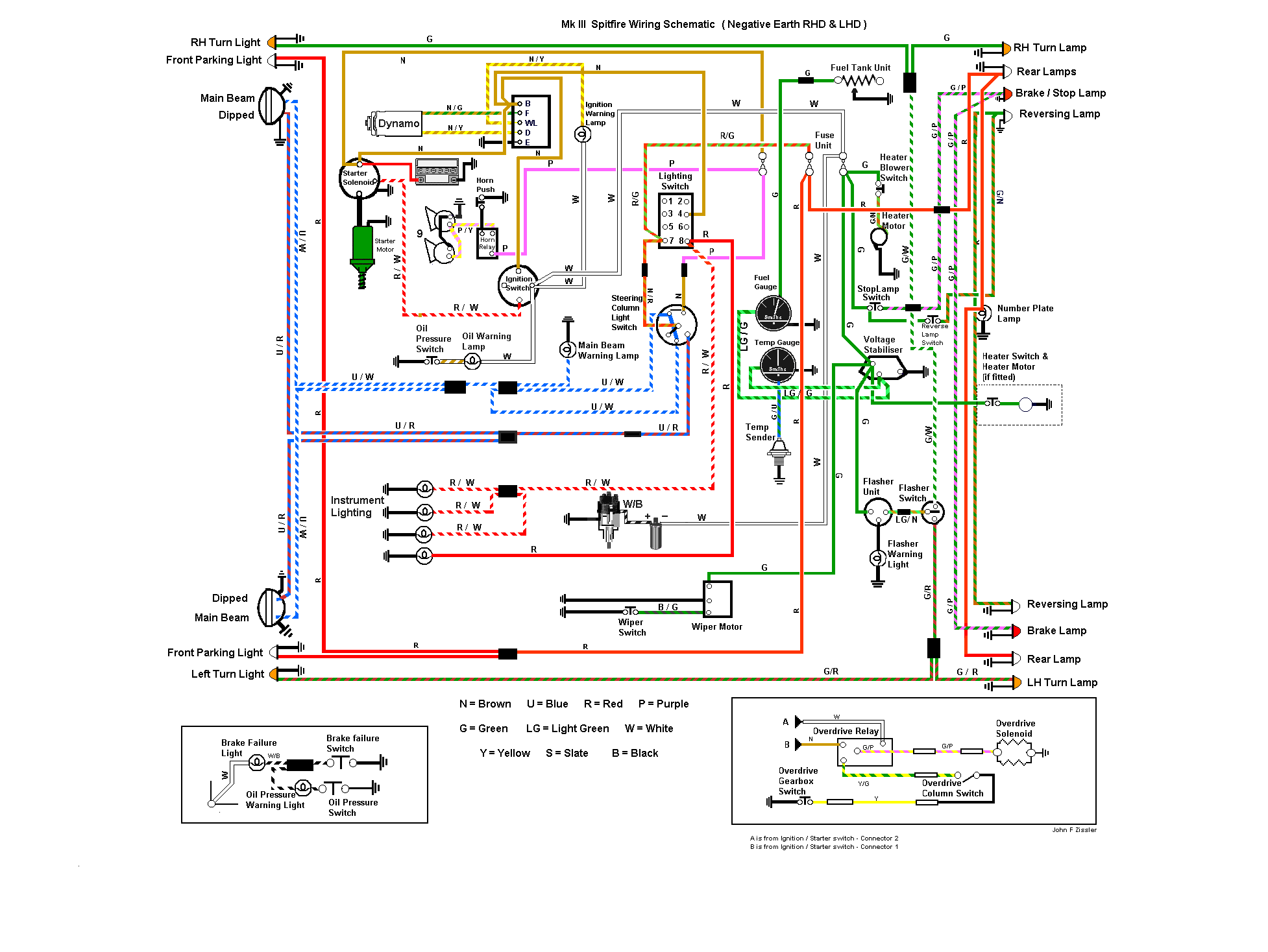
| Bonjour Merci à ceux qui ont envoyé le schéma électrique J’ai le câblage mais je voudrais juste savoir l,ordre de branchement sur le contacteur( exemple branchement d’une remorque sur un attelage) Merci pour votre aide. Daniel |
|
| jpc 84 30 23/11/2023 15:46 |
re : Recontacteur tableau de bord |
![]() J ai perdu les photos des branchement du T d B , mais me reste ce croquis. Attention sous copie Right ® ;) ;) ;) Cdlt j p c |
|
| Nedochatre * 23/11/2023 17:47 |
re : Recontacteur tableau de bord |
S'agit-il du branchement du contacteur (rep.10 sur le schéma)? Si oui, ci-joint le dos du contacteur avec ses repères numérotés . Il suffit alors de raccorder la ( les) bonne(s) couleur(s) au bon chiffre. Amicalement |
|
| serrano 02/01/2024 19:45 |
re : Recontacteur tableau de bord |
| bonjour et meilleurs voeux a tous message a l;attention de jpc 8430 svp pouvez vs me renvoyer votre croqui des branchements pour un barrillet de contact pour une spit mk3 envoye le 23/11 lorsque je met la cle de contact jai le barrillet avec un petit trou en haut je pense que c'est pour le bloquer sur le tabeau de bord merci pour votre patience et bonne soirée. daniel |
|
| jpc 8430 03/01/2024 10:26 |
re : Recontacteur tableau de bord |
| @ Serrano Je comprends pas ta demande !! Le croquis ce trouve en 2nd position. Que veux-tu exactement ??? Cdlt j p c |
|
| serrano 03/01/2024 22:24 |
re : Recontacteur tableau de bord |
| A l’attention de Jpc Le 23 nov sur ton croquis recontacteur tableau de bord Je vois le chiffre 3 et câble rouge blanc je suppose le fil’du démarreur Et en haut une annotation ? Comme j’ai la boîte à fusible oxydée et à la lecture de la revue technique cosses électriques pourries je suis ds l,obligation de revoir le circuit électrique avec contrôle du régulateur ses branchements depuis le solénoïde Les couleurs et section des fils ont l,air d’être respecté en fait’je Suis à la recherche d’un shema simple si c’est possible Merci M |
|
| jpc 8430 04/01/2024 10:36 |
re : Recontacteur tableau de bord |
![]() Je te joint un schéma , issu de revu technique British Leyland . Pour le annotations , ce sont celles de ma voiture , mais il arrive que la couleur puisse changer . De memoire , le fil marron vient de l alimentation , et est de 2.5m/m2, et les autres environs 1,5 m/m2. Pour la boite a fusible , tu peux dans un 1er temps , pulvériser du produit contact , mais si les cosses en cuivre sont " fendillé " les changer. cdlt j p c |
|
| serrano 06/01/2024 21:13 |
re : Recontacteur tableau de bord |
| a l`atention de jpc, Merci pour ton shema du 4/1/24 effectivement avec du produit cela va mieux et j'ai reussi a rebrancher correctement le contacteur du tableau de bord il m a fallut demonter le tableau de bord le seul probleme cest le torticoli ! bonne soirée. MK3 68/ DANIEL |
|
| jpc 8430 07/01/2024 15:27 |
re : Recontacteur tableau de bord |
| @ Serrano A faut être jeune pour bidouiller sous le TdB ;) ;) ;) Bon tant mieux si ça fonctionne . De temps a autres, ne pas hésiter a pulvériser du WD40 , ou similaire , ça ne fait pas de mal , et entretien les contacts . Cdlt j p c |
|
| Retour à la liste des messages | |
* : indique un auteur identifié comme membre de l'Amicale Spitfire
(c) 2025 Amicale Spitfire


